1980年代のおもちゃのロボットアームが現代のロボット工学に与えた影響
「MITテクノロジーレビュー」の記事で、「世界の工学者を魅了し続ける80年代の日本のおもちゃ」と題した記事があった(日本版では2025年05月13日公開記事)。そのおもちゃというのは、1982年にトミー(現タカラトミー)が発売した「アームトロン」(ARMTRON)である。
このアームトロンに関しては、いちどこのコラム(コロナ初期にやった「ブロックdeガジット」というYouTube企画の紹介記事)で触れたことがある。《サイコーにSTEMな玩具「アームトロン」を復刻してほしい/ブロックdeガジェット by 遠藤諭 016/難易度★★★★》である。
その記事の中でも「2つのスティックで、本物の産業用ロボットのような6軸の極座標型アームロボットを操作する」とか「歴史上最もクールなオモチャの1つだ」などと書いたのだが、MITテクノロジーレビューにこれを真正面から紹介する記事が掲載されるとは、ちょっと驚いたし「やっぱりそうだよねー」と言いいたい気持ちになった。
さらにいうと、1週間ほど前に青梅のマイコン博物館の館長である吉崎武さんとあるメールのやりとりをしていたのだが、そこでも「アームトロン」のことが話題になった。現物がマイコン博物館にも展示されているとのこと。
MITテクノロジーレビューの記事は、英語版でのタイトルが「How a 1980s toy robot arm inspired modern robotics」となっていて、直訳すると「1980年代のおもちゃのロボットアームが現代のロボット工学に与えた影響」となる。
ご存じのように、いまアームロボットやヒューマノイドロボットが、AI関連の人たちの間で最もホットな話題の1つとなっている。私が、友人とやっている「AIでRCカーを走らせよう!」のメンバーも軒並みといってよいほど「SO-101」という、HuggingFaceが中心となって開発したオープンソースのロボットアームにはまっている。
そんないま、40年以上前に発売されたトミーのアームトロンが、この分野に影響を与えてきたのではないかという内容なのだ。
記事によると、その1人として、ボストン・ダイナミクスで15年間、ロボットを製作している機械設計エンジニアのアダム・バレル氏が紹介されている。「ペットマン」や、YouTube動画で有名な「アトラス」、ロボット犬の「スポット」に携わった人物だ。
バレル氏は、ニューヨーク市内にある電気店のラジオシャックに立ち寄り、遊んだり、タイマーをかけたり、チャレンジに取り組んだりしたそうだ(アームトロンはタイマーで競う遊びになっていてタイマーが切れると停止するようになっていて、その停止するところもロボット的な詩情というものがあった!)。「玩具だと分かっていても、あれは本物のロボットでした」と述べている。
カリフォルニア大学バークレー校で電気工学とコンピューター科学を専門にしているエリック・パウロス教授は、アームトロンがいかに教育上役立つかを両親にしつこく説明してそれを買ってもらったらしい。「ただ動く様子を眺めたりするだけでも、探究は際限なく続きました」。「これは宝物です。今日まで手放さずにきて、まだ動きます」とのこと。
パウロス教授は、自分が子どもの頃にアームトロンで取り組んだ問題と、研究者が現在も解決しようとしている問題との間に類似点を見ている。「物を拾い、それが重過ぎるとき、何が起こるでしょうか? 別の角度からアプローチすれば何とか拾い上げられるとしたら?」、そしたことは、「今日でもAIを使って行なわれています」とある。
著者は、アームトロンの開発者である渡辺広幸氏に電子メールを送りインタビューしたとのこと。それによると、渡辺氏は、トミーに入社する前に建機メーカーの小松製作所に勤務していたそうだ。いま69歳の渡辺氏はトミーに49年間勤続し、50〜60種類の製品の市場投入に関わったそうだが、小松製作所ー>アームトロンとはなんたる説得力のあるキャリアだろう。
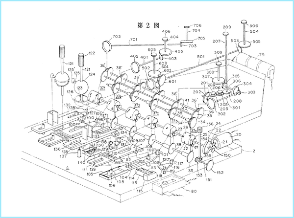
記事では、アームトロンの特許を調べたようすなので、私も、特許庁の「J-Platpat」を使って調べてみた。
公開特許公報の「特開昭58-133281」を見ると、アームトロンの特許「ロボット玩具」は、1982年2月4日に出願され、1983年8月8日に公開されたものである。出願人はトミー工業株式会社、発明者は渡辺広幸となっている。
「先端に把持部を備え屈曲自在な関節部を有する腕部の内側には、両端にギヤを軸着した複数の伝達軸を軸支し、前記腕部の基端を担持する回転支持部材は、モータを含む駆動機構と前記腕部へ伝達する駆動力を正逆転及び断続させる駆動力変換機構と前記駆動力変換機構を作動させる手動式操作機構を具備した基台と作動連結して該基台状に立設し、前記操作機構を操作することにより腕部を自在に回転させると共に先端の把持部に物体を把持できるように構成したことを特徴とするロボット玩具」
これは「特許請求の範囲(1)」だが、特許審査官も燃えそうなパズル的な内容ではないかと思う。そして、よく知られているように、これが単1電池2個、DCモーター1個で動作しているところが、アームトロンの本当に凄いところだ。私も、いちど分解してみたことがあるのだが、思わず「ウェッ」と声が出て目が回りそうになってしまった。
以下の特許画像を見ていただきたいのだが、アナログのはずのアームトロンの機構が、ほとんどコンピューターの論理回路のような、ソフトウェアのアルゴリズムのように見えるシロモノである。
さて、ふたたび記事に戻ると「ロボット工学の世界はAIに支配されようとしているのかもしれないが、この分野には依然としてエンジニアが必要だ。物理的な世界で問題を解決できる、作る人やいじくりまわす人たちである」と書かれている。たぶん、これが言いたくて書かずにはいられなかった記事なのだと思う。
私は知らなかったのだが「2025年現在、新世代のファンは、オンラインコミュニティや自力での改造を通してアームトロンを再発見している。ユーチューブには、アームが蒸気動力で動くように改造されたものなど、数十のアームトロンの映像が公開されている」ともある。
ところで、トミーといえば、1980年代には家庭用ロボットの世界をリードする会社だった。『発明』(発明推進協会刊、1984年12月号)には、アームトロンとともに“空気エンジン”のメカモラスや“音声認識ロボット”のKI・KU・ZOが紹介されていた(当時、メカモラスシリーズのハネテラスは買いました)。
そして、より本格的なロボットシリーズとして1980年代を中心に発売されていたのが「オムニボット」シリーズである。ホームロボット市場を切り開こうという、いま見ても野心的な製品群である。1980年代のオムニボットはどちらかというとコミュニケーションロボットの領域に近かったが、2007年にも世界最初の二足歩行ヒューマノイドロボット「i-SOBOT」を発売している。これは、アームトロンを彷彿とさせる、まだマニアの世界だった二足歩行ロボットの世界に一石を投じる、なかなかのロボットだった。
ということで、自分のアームトロンを引っ張り出してきて電源を入れると独特な音とともに動きだした。たまに機嫌がわるくなる第二関節が今回もそうなのだが楽しさを見せたいので動画をお届けする。
遠藤諭(えんどうさとし)
株式会社角川アスキー総合研究所 主席研究員。MITテクノロジーレビュー日本版 アドバイザー。ZEN大学 客員教授。ZEN大学 コンテンツ産業史アーカイブ研究センター研究員。プログラマを経て1985年に株式会社アスキー入社。月刊アスキー編集長、株式会社アスキー取締役などを経て、2013年より現職。趣味は、カレーと錯視と文具作り。2018、2019年に日本基礎心理学会の「錯視・錯聴コンテスト」で2年連続入賞。その錯視を利用したアニメーションフローティングペンを作っている。著書に、『計算機屋かく戦えり』(アスキー)、『頭のいい人が変えた10の世界 NHK ITホワイトボックス』(共著、講談社)など。
X:@hortense667
Bluesky:https://bsky.app/profile/hortense667.bsky.social
mixi2:@hortense667
本記事はアフィリエイトプログラムによる収益を得ている場合があります

この連載の記事
-
第206回
プログラミング+
“宿題でAIを使いはじめる前”に、“AI的ゾンビ”(a-zombie)にならないための方法 -
第205回
プログラミング+
「電脳秘宝館・マイコン展」──Intel 4004“ナゾ基板”の正体と、日本最初の野球ビデオゲーム「ラスト・イニング」 -
第204回
プログラミング+
Geminiにタイ移住を命じられた――100日チャレンジからAI駆動生活へ、大塚あみさんインタビュー -
第203回
プログラミング+
「DGX Spark」は現代の「Apple II」である -
第202回
プログラミング+
マイコン誕生50周年の最後に「Apple 1」と『Yoのけそうぶみ』がやって来た! -
第201回
プログラミング+
秋葉原・万世書房と薄い本のお話 -
第200回
プログラミング+
11/2(日)ガジェットフリマと豪華ゲストによる変態ガジェットアワードが東京ポートシティ竹芝で開催 -
第199回
プログラミング+
現役“中学生”によって「変態ガジェットプロジェクト」が始動!! -
第198回
プログラミング+
「電脳秘宝館 マイコン展」で、あのマイコン、このパソコン、その原点を訪ねよう -
第197回
プログラミング+
伝説の玩具「アームトロン」に学ぶ——“1モーター×機械式ロジック”が切り拓いたロボット設計 -
第196回
プログラミング+
2025年問題とVHS 55,000本の運命――映画『キムズビデオ』 - この連載の一覧へ










